二手设备网二手设备网二手设备网
搜索

网优首页 > 锅炉设备 > 余热锅炉设备供求

  • 出售
  • 回收
  • 价格
  • 转让
  • 出售
  • 回收
  • 价格
  • 转让
  • 出售
  • 回收
  • 价格
  • 转让
图片 12

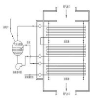
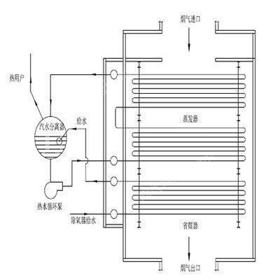
回收焦炉烟道气余热生产蒸汽或热水

  • 产品/品种:
  • 规格型号:DHHP型/RLG型/NZG型
  • 数  量:1台
  • 地  区:天津蓟州区
  • 价  格:2万元
  • 发布时间:2023-09-19
  • 有效期至:2023-12-18
温馨提示: 平台信息来源于网络或由用户自行发布,网优平台对信息的真实性、有效性不承担任何责任。请您务必在购买商品前当面查验交易方资质及身份信息,建议您在验货及签署买卖合同后再进行交易,谨防交易风险。
余热锅炉设备行业百科/资讯
    快速留言

    想了解以下问题:

    我想问其他问题:

    留言

    还没找到您需要的?立即发布您的求购意向,让企业主动联系!
    立即发布求购意向

    免责声明

    以上展示的信息由会员自行提供,内容的真实性,准确性和合法性由发布会员负责,网优fengj.com对此不承担任何责任.为规避买卖风险,建议您在购买相关产品前务必确认供应商资质和产品质量.

    图片(12)
    在线咨询
    关于网优fengj.com | 付款方式 | 400客服:400 622 1112 |  热线:0799-6666660